商业/市政/民用

商业/市政/民用

1)某公园周边供配电正式用电工程主要是在内湖建设一座大型音乐喷泉,一个约2150座的观众席及配套声、光、电设施的实景水秀申请增容13600kVA,用电类别为非居民照明用电。由于项目中含有变频器、整流设备等非线性负荷,生产时将对电网的电能质量水平造成影响。为了确保项目在投入生产过程中产生的电压波动和谐波等电能质量指标符合国标要求,在项目接入电网前供电公司要求进行电能质量评估我司通过项目电气设备技术资料收集、接入电网技术资料收集,利用先进的电能质量方针软件,进行仿真建模、计算、分析,出具电能质量评估报告,获得业主及电网公司相关人员认可,项目顺利并网。

2)某台商投资服务中心位于共建有三栋楼,主楼和东西两楼,三栋楼连为一体。主楼为台商投资服务中心,东楼为人力资源大厦,西楼文教区服务中心。三栋楼均为高端写字楼,主要用电设备为中央空调、照明、水泵、通风机、电梯等申请用电总容量为8160kVA由于新增生产设备中含有非线性负荷,生产时将对电网的电能质量水平造成影响为了确保项目在投入生产过程中产生的电压波动和谐波等电能质量指标符合国标要求,在项目接入电网前供电公司要求进行电能质量评估我司通过项目电气设备技术资料收集、接入电网技术资料收集,利用先进的电能质量方针软件,进行仿真建模、计算、分析,出具电能质量评估报告,获得业主及电网公司相关人员认可,项目顺利并网。

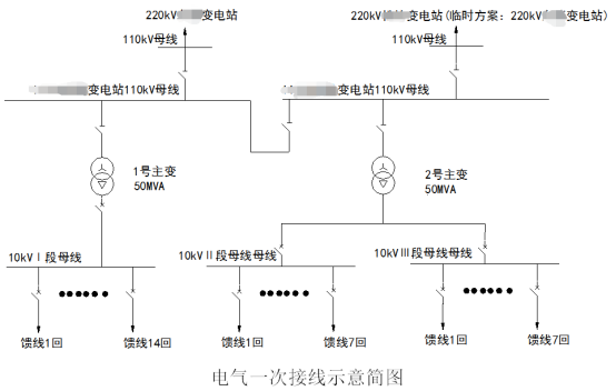
3)某片区电力有限公司拟建设110千伏变电站工程,本期装机容量为2×50MW,一级用电负荷0.4MW,二级用电负荷1MW,其余为三级用电负荷,主要为一般商业用电岸电负荷用电港口负荷用电由于项目工程用电负荷中含有变频设备、整流设备等非线性负荷,投产后将对电网的电能质量水平造成影响为了确保项目在投入生产过程中产生的电压波动和谐波等电能质量指标符合国标要求,在项目接入电网前供电公司要求进行电能质量评估我司通过项目电气设备技术资料收集、接入电网技术资料收集,利用先进的电能质量方针软件,进行仿真建模、计算、分析,出具电能质量评估报告,获得业主及电网公司相关人员认可,项目顺利并网。

公海赌船

网站地图